MACOM CMPA601J025F-AMP Evaluation Board
MACOM CMPA601J025F-AMP Evaluation Board is designed to evaluate the CMPA601J025F 25W packaged Monolithic Microwave-Integrated Circuit (MMIC) driver High Power Amplifier (HPA). This evaluation board operates from 6GHz to 18GHz frequency range and at 28V voltage. The CMPA601J025F-AMP board is used in radar, broadband amplifiers, test instrumentation, and electronic welfare.Features
- Evaluates CMPA601J025F 25W packaged MMIC HPA
- 6GHz to 18GHz operating frequency range
- 28V operating voltage
- Flange package type
Applications
- Radar
- Test instrumentation
- Broadband amplifiers
- Electrnoic welfare
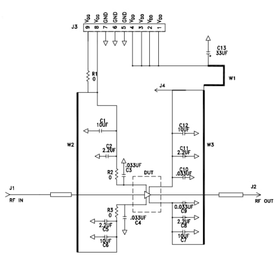
Schematic Diagram
Publicado: 2023-07-31
| Actualizado: 2024-12-04
