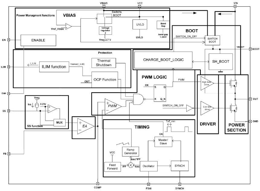
STMicroelectronics LED6000 Step-Down Monolithic Switching Regulators
STMicroelectronics LED6000 Step-Down Monolithic Switching Regulators are designed to source up to 3A DC current for high power LED driving. The 250mV typical RSENSE voltage drop enhances the efficiency. Digital dimming is implemented by driving the dedicated DIM pin. The adjustable current limitation, designed to select the inductor RMS in accordance with the nominal output LED current, and the adjustability of the switching frequency allows the size of the application to be compact. The embedded switchover feature on the VBIAS pin maximizes efficiency. Multiple devices can be synchronized by sharing the SYNCH pin to prevent beating noise in low-noise applications, and to reduce the input current RMS value. The device is fully protected against overheating, overcurrent and output short-circuit. The LED6000 is available in an HTSSOP16 exposed pad package.Features
- Up to 3A DC output current
- 4.5V to 61V operating input voltage
- RDSON = 250 mΩ typ.
- Adjustable fSW (250kHz-1.5MHz)
- Dimming function with dedicated pin
- Low IQ shutdown (10μA typ. from VIN)
- Low IQ operating (2.4mA typ.)
- ± 3% output current accuracy
- Synchronization
- Enable with dedicated pin
- Adjustable soft-start time
- Adjustable current limitation
- Low dropout operation (12 μs max.)
- VBIAS improves efficiency at light-load
- Output voltage sequencing
- Auto recovery thermal shutdown
- MLCC output capacitor
Applications
- HB LED driving applications
- Halogen bulb replacement
Block Diagram
Publicado: 2017-04-03
| Actualizado: 2022-04-26
