Texas Instruments TPS22996 Dual-Channel Load Switch
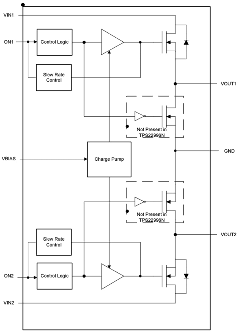
Texas Instruments TPS22996 Dual-Channel Load Switch is a dual-channel load switch with a controlled turn-on. The device contains two N-channel MOSFETs that can support a maximum continuous current of 4A per channel and operate over an input voltage range of 0.6V to 5.5V. Each switch is independently controlled by an on and off input (ON1 and ON2). This control can interface directly with low-voltage control signals. The TPS22996 is capable of thermal shutdown when the junction temperature is above the threshold, turning the switch off. When the junction temperature stabilizes to a safe range, the switch turns on again. The TPS22996 also offers an optional integrated 230Ω on-chip load resistor for quick output discharge when the switch is turned off.The Texas Instruments TPS22996 is available in a small, space-saving 2.1mm × 1.6mm 8-DRL Package with leads to enable low-cost manufacturing. The device is characterized for operation over the free-air temperature range of -40°C to 105°C.
Features
- Integrated dual-channel load switch
- VIN voltage range of 0.6V to VBIAS
- VBIAS voltage range of 2.5V to 5.5V
- Quiescent current
- IQ = 16µA (typical, both channels) at VIN = VBIAS = 5V
- IQ = 13µA (typical, single channel) at VIN = VBIAS = 5V
- 14mΩ (typical) on-resistance
- 4A maximum continuous switch current per channel
- Control input threshold enables use of 1.2V, 1.8V, 2.5V, and 3.3V logic
- Configurable rise time
- Thermal shutdown
- Quick Output Discharge (QOD) (optional)
Applications
- PC and notebooks
- Set-top boxes and residential gateways
- Telecom systems
- Solid-state drives (SSD)
Functional Block Diagram
Publicado: 2024-02-12
| Actualizado: 2024-02-23
